ky电竞体育(China)官方网站
new
环保设备制造商
高品质,高性价比的产品
- ky电竞体育(China)官方网站
- 地 址:广东省东莞市东城区温周路708号金汇工业园
- 电 话:0769-27285088(总机)
0769-22681659(技术专线) - 传 真:0769-22087690
- 手 机:13724596689
- 联 系 人:彭先生
- Q Q:349484816
- 公司主页:www.kingspanyc.com
- 电子邮箱:xingyuan99168@163.com
您的位置: 主页 > ky电竞体育(China)官方网站 > ky电竞体育(China)官方网站 >
农村污水处理工艺技术你知道几种?
工艺技术概况
目前我国的农村污水处理技术多参照城市污水处理技术设计,目前主要包括以下几种处理技术。化粪池、沼气池、水解酸化、接触氧化等生物处理工艺、人工湿地、稳定塘、生态沟、土壤渗滤等生态处理工艺、生物处理+生态处理组合工艺、MBR一体化装置等。
目前应用最为广泛的工艺有:厌氧+人工湿地、AO+人工湿地、AO工艺、复合虑床、膜一体化设备等。下面介绍农村生活污水常见的四种工艺模式:厌氧生物处理+生态工程、厌氧生物处理+好氧生物处理+生态工程、沼气池+厌氧生物处理+好氧生物处理+人工湿地+农业灌溉、一体化成套设备。
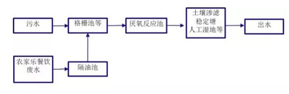
1、厌氧生物处理+生态工程
适用条件:适用于经济条件一般,空闲地较宽裕,拥有自然池塘或闲置沟渠,周边无特殊环境敏感点的村庄,如选择人工湿地,需要一定的空闲土地。
优点:投资费用省,运行费用低,维护管理简便,出水水质较好,植物可以美化环境。
2、厌氧生物处理+好氧生物处理+生态工程
适用条件:适用于居住集聚程度较高、经济条件相对较好、对氮磷去除要求较高的村庄,以及水源地周边等排放要求高的农村地区。处理规模不宜小于10吨/天。
优点:占地面积较小,对水质、水量波动适应性强,对污染物的去除效果好

3、沼气池+厌氧生物处理+好氧生物处理+人工湿地
适用条件:畜禽散养农村(畜禽养殖废水与生活污水混合处理,畜禽养殖废水比例≤30%,如养殖废水量较大,建议集中单独处理。沼气回用、周边有农田可以消纳全部的沼液和沼渣。可做为集中式处理(处理规模一般小于200吨/天),也可作为单户、联户(处理规模一般小于10吨/天)使用。
4、一体化成套设备
适用条件:土地紧缺,农村新建居住小区,经济条件好以及人口居住密集的农村地区,以及水源地周边等排放要求高的农村地区。处理规模不宜小于10吨/天。
目前我国的农村污水处理技术多参照城市污水处理技术设计,目前主要包括以下几种处理技术。化粪池、沼气池、水解酸化、接触氧化等生物处理工艺、人工湿地、稳定塘、生态沟、土壤渗滤等生态处理工艺、生物处理+生态处理组合工艺、MBR一体化装置等。
目前应用最为广泛的工艺有:厌氧+人工湿地、AO+人工湿地、AO工艺、复合虑床、膜一体化设备等。下面介绍农村生活污水常见的四种工艺模式:厌氧生物处理+生态工程、厌氧生物处理+好氧生物处理+生态工程、沼气池+厌氧生物处理+好氧生物处理+人工湿地+农业灌溉、一体化成套设备。

1、厌氧生物处理+生态工程
适用条件:适用于经济条件一般,空闲地较宽裕,拥有自然池塘或闲置沟渠,周边无特殊环境敏感点的村庄,如选择人工湿地,需要一定的空闲土地。
优点:投资费用省,运行费用低,维护管理简便,出水水质较好,植物可以美化环境。

2、厌氧生物处理+好氧生物处理+生态工程
适用条件:适用于居住集聚程度较高、经济条件相对较好、对氮磷去除要求较高的村庄,以及水源地周边等排放要求高的农村地区。处理规模不宜小于10吨/天。
优点:占地面积较小,对水质、水量波动适应性强,对污染物的去除效果好

3、沼气池+厌氧生物处理+好氧生物处理+人工湿地
适用条件:畜禽散养农村(畜禽养殖废水与生活污水混合处理,畜禽养殖废水比例≤30%,如养殖废水量较大,建议集中单独处理。沼气回用、周边有农田可以消纳全部的沼液和沼渣。可做为集中式处理(处理规模一般小于200吨/天),也可作为单户、联户(处理规模一般小于10吨/天)使用。

4、一体化成套设备
适用条件:土地紧缺,农村新建居住小区,经济条件好以及人口居住密集的农村地区,以及水源地周边等排放要求高的农村地区。处理规模不宜小于10吨/天。
优点:占地面积小,对水质、水量波动有较强的适应性,对污染物的去除效果好。

广东星源环保专注环保行业13年,拥有自己的制造厂间及研发设计、施工运营团队,可以帮忙解决各种污水、废气、粉尘问题!
公司网站:www.kingspanyc.com
联系人:0769-27285088 13724596689/彭先生






